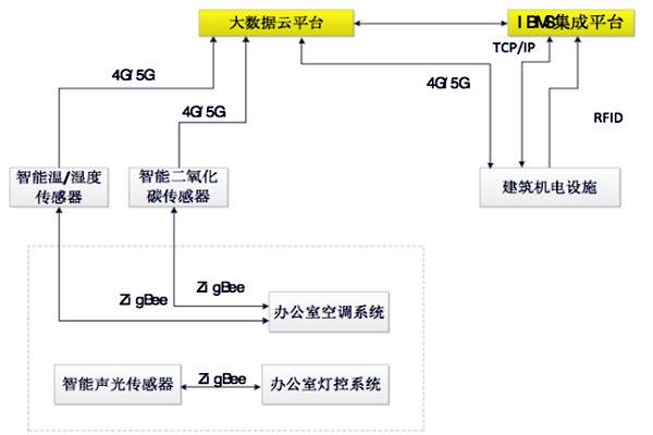
楼宇自控BAS系统采用RFID技术,各机电设备设置二维码标签,IBMS综合管理各类机电设备,通过移动互联网与建筑自动化集成云平台共享数据。

建筑内使用基于4G芯片的网络型传感器,利用移动互联网将探测信号传送至大数据平台,经过数据平台智能分析,综合实时管理建筑内公共区域照明系统,空气环境、湿度和温度以及各类机电设备等。楼宇自控BAS系统架构如图所示。
楼宇自控BAS系统充分显示了智能传感技术、4G/5G通讯技术的优点,打破BA系统各厂商设备的通讯壁垒,大大降低了楼宇自控系统的集成难度,减少项目成本。